隨著經濟的發展,高層建筑不斷增多,二次供水已成為城市供水不可缺少的環節。合理的選址,合格的涉水產品,衛生的內外環境以及日常的維護,都是保證飲水安全的必要條件。
當民用與工業建筑生活飲用水對水壓、水量的要求超過城鎮公共供水或自建設施供水管網能力時,通過儲存、加壓等設施經管道供給用戶或自用的供水方式,稱為二次供水。

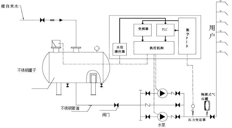
為二次供水設置的泵房、水池(箱)、水泵、閥門、電控裝置、消毒設備、壓力水容器、供水管道等設施,稱為二次供水設施。
也可以說,供水企業市政管網供水,在到達用戶終端之前,經過用戶所在小區儲水、加壓、凈水設施,再供到用戶水龍頭的環節方式,就稱為“二次供水”。公共儲水、加壓設備,凈水、消毒設施等,都屬于“二次供水設施”。

根據建設部規定城市供水管網服務水壓一般可供到5-6層樓,通常六樓以上的供水屬二次供水的范疇。因此,市政供水管道水壓不能滿足用戶使用要求時,高層用戶必須增加二次供水設施。
像居民樓、寫字樓這樣的高層建筑,一般需要用到二次供水。隨著經濟的發展,高層建筑不斷增多,二次供水已成為城市供水不可缺少的環節,它緩解了城市供水壓力不足和水量分配不平衡,解決了多層建筑和低水壓區單位、居民的用水問題,與我們的日常生活息息相關。
不過,二次供水設施如果管理不善,如防護措施缺失、未定期進行清洗消毒、與非飲用水管道直接連接等均可能導致各種衛生隱患,包括水質變差,出現雜質、紅蟲,甚至導致介水性疾病。
二次供水設施衛生要求
◇ 二次供水設施應設在有衛生防護條件的獨立構筑物內;二次供水設施內外應保持清潔,不應存在有礙衛生的雜物和肉眼可見物;周圍應保持環境整潔,便于清洗消毒,應有良好的排水條件,設備應運轉正常。
◇ 二次供水設施使用的水箱、供水管道、防護涂料和水處理設備等不得對供水水質產生污染,并要求符合相關衛生標準及其規范性文件要求。選用的產品應有衛生許可批件。
◇ 水箱容積設計不得超過用戶48小時的用水量。
二次供水內外環境衛生要求
◇ 二次供水設施環境周圍10m以內不得有滲水坑、化糞池、垃圾堆和有毒有害物品等污染源;供水管線周圍2m內不得有污水管道。
◇ 二次供水設施房間應有安全防護條件的防盜門窗,室內地面應鋪設防滑瓷磚,墻壁噴涂衛生無毒防霉涂料,室內設有排風設施。地面有便于排水的水溝和集水坑,且設有自動提升污水設備。
二次供水系統日常管理要求
◇ 管理部門負責二次供水的日常運轉、維護、清洗和消毒工作,制定和落實二次供水的衛生管理制度,并應有專職或兼職的飲用水衛生管理人員。
◇ 管理部門每年應對二次供水系統至少進行一到二次全面的清洗、消毒和水質檢驗,二次供水水質經衛生行政部門認定的檢驗機構檢測合格方可使用。凡二次供水水質細菌學指標不合格者,必須進行消毒。
◇ 對二次供水設施的供水、管水和清洗消毒人員每年必須進行一次健康檢查和衛生知識培訓,合格后上崗。
◇ 發生二次供水污染事故時,管理部門必須立即采取應急措施,保證盡快向用戶提供符合衛生要求的日常生活飲用水,同時報告當地衛生行政部門,并協助調查處理。

全國招商熱線:17766075139
郵箱:2851551287@qq.com
地址:南京市江北新區葛塘街道博富路27號

微信客服